Terug naar Aggregaten

Powerpack geschikt voor Loading Systems 232M180 HDA, Swing lip, 1V, 1,5Kw

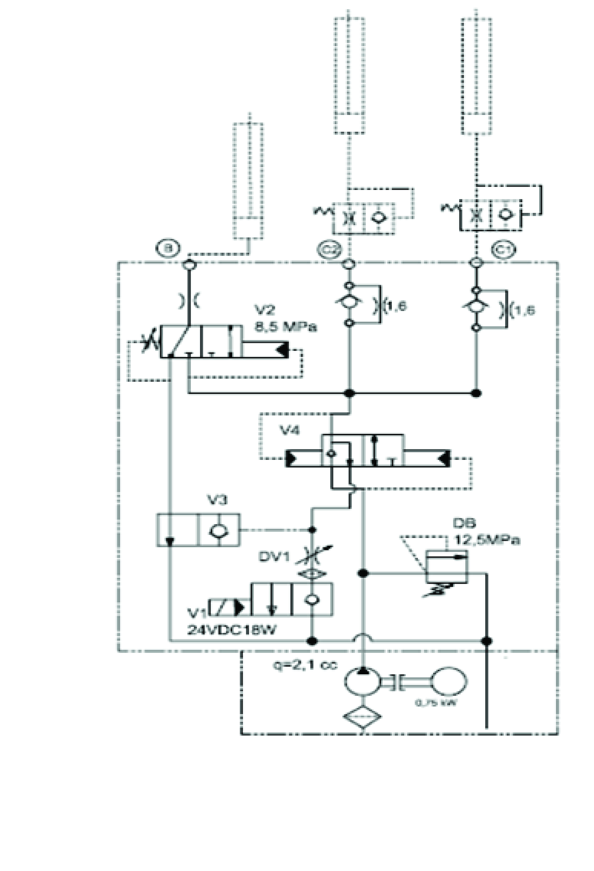
Art.nr: 201001042

Hydraulische unit met olietank, passend op het type 232M180 HDA swing lip 1V van Loading Systems.

- Geschikt voor Loading Systems swinglip met 1 klep
- Kunststof olietank van 5 liter (lineair)
- Standaard voorzien van extra sterke 1,5 kW driefase motor
- Doorstroom: 4,5 liter per minuut
- Spoel: 24VDC / 18W
- 230/400V – 50Hz
- Directe montage: geen adapters nodig voor originele slangen
- Verstelbare beugel toegevoegd voor positionering op de leveller
- Prijsgunstig alternatief voor de originele unit
- Snelle levering
- Afmetingen: 508 mm x 258 mm x 201 mm

Gewicht:
13,5 Kg.
Eenheid:
stuk
Deurenmerk:
Loading Systems

Laatst bekeken producten